
PHẦN II
1. QUÁ TRÌNH CRACKING XÚC TÁC
2. QUÁ TRÌNH REFORMING XÚC TÁC
3. QUÁ TRÌNH ALKYLE HÓA

CHƯƠNG I
QUÁ TRÌNH CRACKING XÚC TÁC
I. MỤC ĐÍCH
II. QUÁ TRÌNH PHÁT TRIỂN
III. NGUYÊN LIỆU
IV. SẢN PHẨM
V. XĂNG CỦA QUÁ TRÌNH FCC
VI. HIỆU SUẤT CHUYỂN HÓA CỦA QUÁ TRÌNH
VII. ĐIỀU KIỆN CÔNG NGHỆCỦA QUÁ TRÌNH
VIII. CÁC PHẢN ỨNG XẢY RA
IX. CHẤT XÚC TÁC
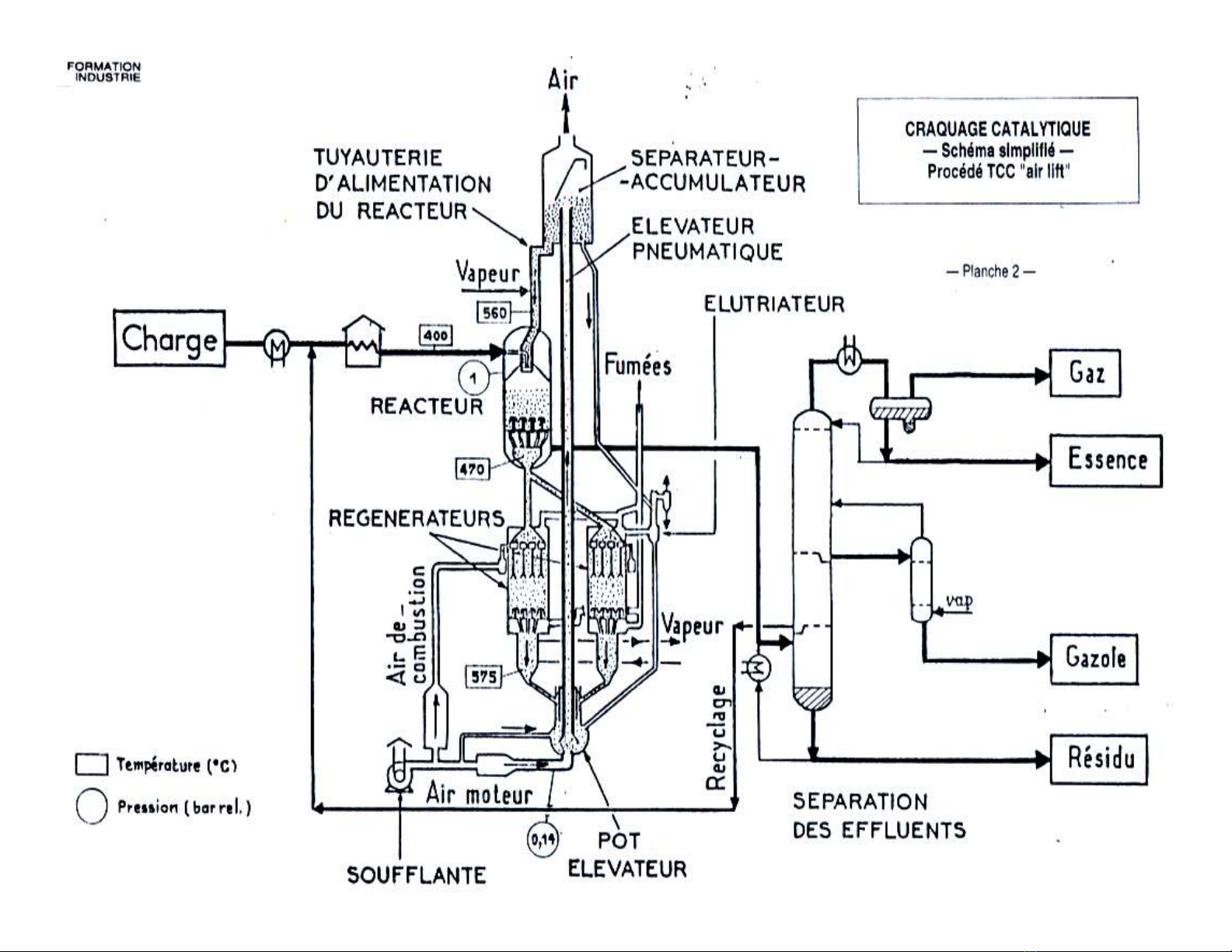
X. SƠ ĐỒ CÔNG NGHỆ
XI. CRACKING XÚC TÁC NGUYÊN LIỆU NẶNG

I- MỤC ĐÍCH
Phân hủy các phân đoạn nặng, với sự
có mặt của chất xúc tác, nhằm thu
được xăng (mục đích chính), gasoil và
GPL

II- QUÁ TRÌNH PHÁT TRIỂN
1. Công nghệcracking xúc tác tầng cố định
2. Công nghệcracking xúc tác tầng di động
(TCC : Thermofor Catalytic Cracking)
3. Công nghệcracking xúc tác tầng sôi
(FCC : Fluid Catalytic Cracking)


