
Xử lý nước thải công nghiệp
Xử lý nước thải công nghiệp bằng phương pháp cơ
học:
Các tạp chất cơ học, các chất lơ lửng lắng có kích thước
và trọng lượng lớn được tách khỏi nước thải bằng các
công trình xử lý cơ học. Sơ đồ qui trình công nghệ xử lý
cơ học được giới thiệu ở hình 1.

Theo qui trình công nghệ xử lý cơ học, rác và các tạp
chất bẩn có kích thước lớn được giữ lại ở song chắn rác
hoặc lưới chắn rác và được loại bỏ ra ngoài. Nước thải
sau đó được dẫn qua bể lắng cát để loại bỏ các tạp chất
vô cơ chủ yếu là cát. Việc tách cát ra khỏi nước, nhiều
trường hợp hết sức cần thiết để đảm bảo hiệu quả xử lý
cho các công trình tiếp theo, các chất hữu cơ lắng được
và nhất là thuận lợi cho công trình xử lý sinh học ở bước
tiếp theo.
Quá trình lắng có thể thực hiện ở bể lắng ngang, lắng
đứng tùy theo công suất, mặt bằng, điều kiện địa chất
công trình. Quá trình lắng có thể thực hiện bằng thiết bị
Cyclon thủy lực. Hiệu quả xử lý cơ học theo chất lơ
lửng có thể đạt 50 - 60%.
Xử lý nước thải sản xuất bằng phương pháp hóa học
(trung hòa, kết tủa):
Hóa chất sử dụng trong xử lý hóa học, trung hòa hoặc

kết tủa được kiến nghị là acid HCl, H2SO4, Bazơ CaO
(vôi bột), Ca(OH)2 hoặ c bấ t kỳ loạ i acid kiềm nào
khác mà khu công nghiệp có thể cung cấp. Sau khi trung
hòa đến pH cho phép, nước thải được xả vào hệ thống
cống thải chung của toàn khu công nghiệp. Sơ đồ quy
trình xử lý hóa học có thể được thực hiện hình 2.

Xử lý nước thải nhiễm bẩn hữu cơ:
Đối với nước thải có chứa nồng độ bẩn hữu cơ cao như
nhà máy chế biến lương thực, thực phẩm, rượu, bia,
nước giải khát, sữa, thủy hải sản... phương pháp xử lý
kiến nghị là dùng các công trình xử lý sinh học. Với sự
tham gia của Vi sinh vật hiếu khí: Bể lọc sinh họ c hiếu
khí (Biophin), bù n hoạt tính hiếu khí (Aerotank); hoặc
sinh học với sự tham gia của Vi sinh vật kỵ khí: Bể lọc
bông bùn kỵ khí — UASB (Up-flow Anaerobic Sludge
Bed), lọc sinh học kỵ khí (Anaerobic filter). Áp dụng cụ
thể tùy thuộc từng trường hợp căn cứ vào loại chất thải
hữu cơ, nồng độ chất thải ban đầu cũng như tính chất
đặc trưng của chất thải hữu cơ có trong nước thải.
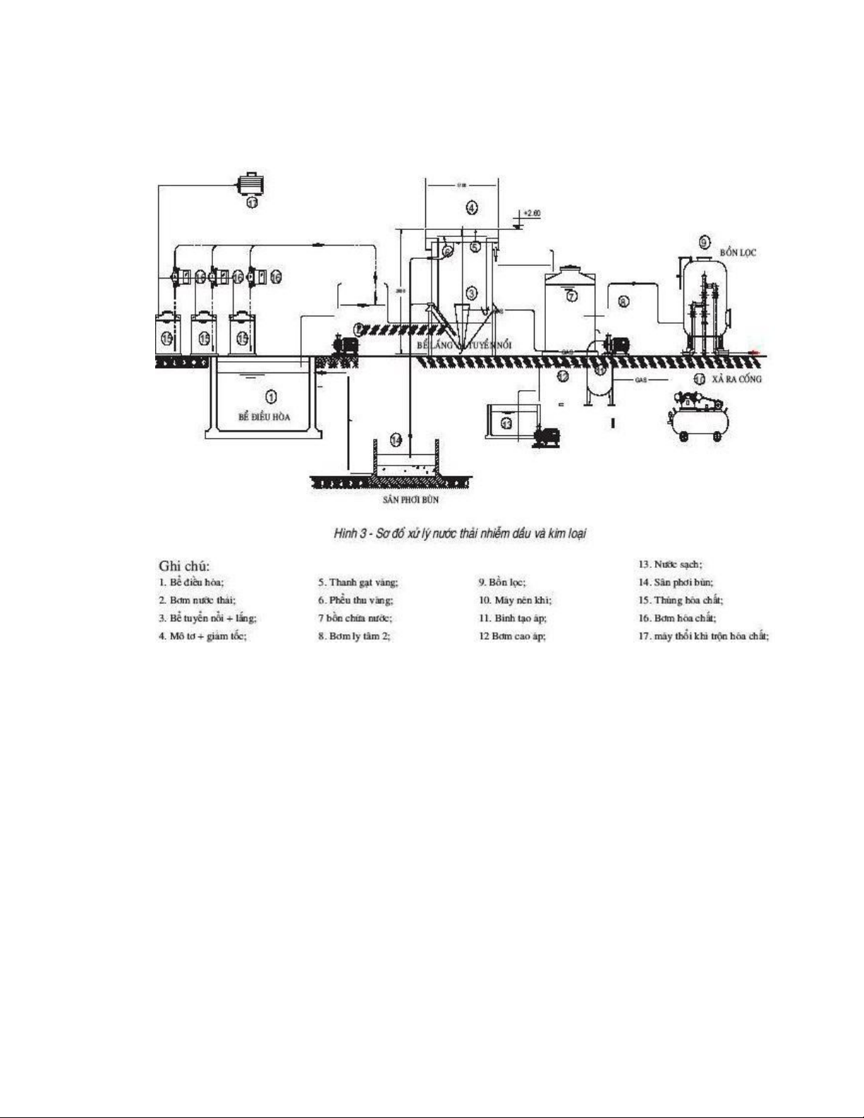
Xử lý nước thải công nghiệp ô nhiễm dầu:
Công trình xử lý cục bộ nước thả i nhiễm dầu sẽ được

áp dụng cho các kho chứa và nhà máy chế biến các sản
phẩm dầu. Tùy thuộc vào hàm lượng dầu, mỡ, chất béo
và các dạng phân tán của chúng trong nước thải mà có
thể áp dụng các phương pháp loại bỏ dầu có hoặc không
có sục khí ở các công trình tương ứng: bể lắng cặn kết
hợp vớt váng dầu hoặc bể vớt dầu theo phương pháp
tuyển nổi.
Như đã đề cập ở trên, nước thải nhiễm dầu của các nhà
máy do rò rỉ dầu từ các bồn dầ u, vệ sinh nhà xưởng,
thiết bị, từ hệ thống tách dầu... Nước thải loại này nếu
không xử lý trước khi xả ra nguồn sẽ ảnh hưởng xấu đến
môi trường xung quanh nhất là với các thủy sinh. Do đó
, chủ đầu tư phải thu gom và xử lý nước thải nhiễm dầu.
Hệ thống tách dầu sẽ được xây dựng theo thiết kế với
tổng hàm lượng dầu mỡ bé hơn 1 ppm.
Mặc khác, tại khu vực tồn trữ nhiên liệu phải tuân theo
nguyên tắc thiết kế tồn trữ lần hai (làm kênh, mương) để

