
1
BÀI TẬP CHƯƠNG 2: BỘ CHỈNH LƯU
Phần 2: Chỉnh lưu SCR
Chỉnh lưu 1 pha
Bài 1: Cho mạch chỉnh lưu cầu 1 pha điều khiển toàn phần như hình 1. Tải của cầu chỉnh lưu là điện
trở R = 10Ω. Nguồn xoay chiều cung cấp cho cầu chỉnh lưu có dạng sin, tần số 50Hz, áp hiệu dụng
U = 220V.
1. Tìm quan hệ giữa trị trung bình áp ngõ ra Ud và góc kích α và biểu diễn quan hệ này bằng đồ thị.
2. Với góc kích 3
α
π
=, hãy vẽ dạng sóng ud, id, uT1 và is.
3. Với góc kích như câu 2, hãy tính trị trung bình và trị hiệu dụng dòng tải id và hệ số công suất
ngõ vào của cầu chỉnh lưu.
Bài 2: Cho mạch chỉnh lưu cầu 1 pha điều khiển toàn phần như hình 2. Tải của cầu chỉnh lưu là điện
trở R, sức điện động E và điện cảm L có gía trị thích hợp sao cho dòng tải id có thể xem là luôn liên
tục và phẳng. Nguồn xoay chiều cung cấp cho cầu chỉnh lưu có dạng sin, tần số 50Hz, áp hiệu dụng
U = 220V.
1. Tìm quan hệ giữa trị trung bình áp ngõ ra Ud và góc kích α và biểu diễn quan hệ này bằng đồ thị.
2. Với góc kích 3
α
π
=, hãy vẽ dạng sóng ud, id, uT1 và is.
3. Với góc kích như câu 2, hãy tính trị trung bình và trị hiệu dụng dòng tải id, và hệ số công suất
ngõ vào của cầu chỉnh lưu, biết R = 2Ω, E = 50V. Cho biết bộ chỉnh lưu lúc này hoạt động ở chế
độ gì (chỉnh lưu hoặc nghịch lưu?) và chiều truyền công suất (nguồn Æ tải hoặc tải Æ nguồn)
4. Nếu tải có R = 2Ω, E = -50V, hãy tính góc kích cần thiết để dòng tải trung bình lúc này là Id =
10A. Cho biết bộ chỉnh lưu lúc này hoạt động ở chế độ gì (chỉnh lưu hoặc nghịch lưu?) và chiều
truyền công suất (nguồn Æ tải hoặc tải Æ nguồn). Vẽ phác dạng sóng ud, id, uT1 và is lúc này.
Hình 1 Hình 2

2
Bài 3: Cho mạch chỉnh lưu cầu 1 pha điều khiển toàn phần như hình 3. Tải của cầu chỉnh lưu là điện
trở R = 2Ω, và điện cảm L=100mH. Nguồn xoay chiều cung cấp cho cầu chỉnh lưu có dạng sin, tần
số 50Hz, áp hiệu dụng U = 220V.
1. Sử dụng phần mềm mô phỏng MATLAB/SIMULINK (với SimPower System Blockset), hoặc
phần mềm mô phỏng tương đương để lập mô hình của mạch.
2. Tìm cách tính trị trung bình điện áp ngõ ra Ud với các giá trị khác nhau của góc kích α từ 0 đến π
(rad) và vẽ quan hệ này.
Bài 4: Cho mạch chỉnh lưu cầu 1 pha điều khiển bán phần như hình 4. Tải của cầu chỉnh lưu là điện
trở R = 10Ω. Nguồn xoay chiều cung cấp cho cầu chỉnh lưu có dạng sin, tần số 50Hz, áp hiệu dụng
U = 220V.
1. Tìm quan hệ giữa trị trung bình áp ngõ ra Ud và góc kích α và biểu diễn quan hệ này bằng đồ thị.
2. Với góc kích 3
α
π
=, hãy vẽ dạng sóng ud, id, uT1 và is.
3. Với góc kích như câu 2, hãy tính trị trung bình và trị hiệu dụng dòng tải id, và hệ số công suất
ngõ vào của cầu chỉnh lưu.
Bài 5: Cho mạch chỉnh lưu cầu 1 pha điều khiển bán phần như bài 4 nhưng có tải là điện trở R=10Ω
và điện cảm L mắc nối tiếp. Giả thiết L có gía trị đủ lớn sao cho dòng tải id có thể xem là luôn liên
tục và phẳng. Nguồn xoay chiều cung cấp cho cầu chỉnh lưu có dạng sin, tần số 50Hz, áp hiệu dụng
U = 220V.
1. Với góc kích 3
α
π
=, hãy vẽ dạng sóng ud, id, uT1 và is.
2. Với góc kích như câu 1, hãy tính trị trung bình và trị hiệu dụng dòng ngõ ra id và hệ số công suất
ngõ vào của cầu chỉnh lưu.
Hình 3 Hình 4

3
Chỉnh lưu 3 pha
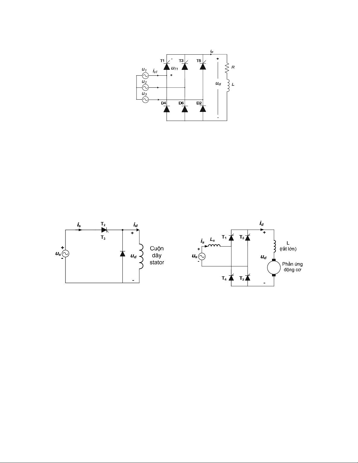
Bài 6: Cho mạch chỉnh lưu cầu 3 pha điều khiển toàn phần như hình 5. Tải của cầu chỉnh lưu là điện
trở R = 10Ω. Nguồn xoay chiều 3 pha cung cấp cho cầu chỉnh lưu có dạng sin, điện áp pha 220V,
tần số 50Hz.
1. Tìm quan hệ giữa trị trung bình áp ngõ ra Ud và góc kích α và biểu diễn quan hệ này bằng đồ thị.
2. Với góc kích 3
α
π
=, hãy vẽ dạng sóng ud, id, uT1 và is1.
3. Với góc kích như câu 2, hãy tính trị trung bình và trị hiệu dụng dòng tải id và hệ số công suất
ngõ vào của cầu chỉnh lưu
Bài 7: Cho mạch chỉnh lưu cầu 1 pha điều khiển toàn phần như hình 6. Tải của cầu chỉnh lưu là điện
trở R, sức điện động E và điện cảm L có gía trị thích hợp sao cho dòng tải id có thể xem là luôn liên
tục và phẳng. Nguồn xoay chiều 3 pha cung cấp cho cầu chỉnh lưu có dạng sin, điện áp pha 220V,
tần số 50Hz.
1. Tìm quan hệ giữa trị trung bình áp ngõ ra Ud và góc kích α và biểu diễn quan hệ này bằng đồ thị.
2. Với góc kích 3
α
π
=, hãy vẽ dạng sóng ud, id, uT1 và is1.
3. Với góc kích như câu 2, hãy tính trị trung bình và trị hiệu dụng dòng ngõ ra id và hệ số công suất
ngõ vào của cầu chỉnh lưu, biết R = 2Ω, E = 200V. Cho biết bộ chỉnh lưu lúc này hoạt động ở
chế độ gì (chỉnh lưu hoặc nghịch lưu?) và chiều truyền công suất (nguồn Æ tải hoặc tải Æ
nguồn).
4. Nếu tải có R = 2Ω, E = -200V, hãy tính góc kích cần thiết để dòng tải trung bình lúc này là Id =
20A. Cho biết bộ chỉnh lưu lúc này hoạt động ở chế độ gì (chỉnh lưu hoặc nghịch lưu?) và chiều
truyền công suất (nguồn Æ tải hoặc tải Æ nguồn).
Bài 8: Một cầu chỉnh lưu 3 pha điều khiển bán phần cung cấp cho một tải có điện cảm đủ lớn để
dòng tải id có thể xem là không đổi (Hình 7). Hãy vẽ dạng sóng ud, id, dòng qua diode D4 và
thyristor T1, dòng ngõ vào is1 của cầu chỉnh lưu và điện áp uT1 trong hai trường hợp:
1. Góc kích α = 30o.
2. Góc kích α = 90o.
T1 T3
T2T4
Id
+
-
ud
u1is1
R
L
E
u2
u3
T5
T6
+
-
uT1
Hình 5 Hình 6

4
Ứng dụng của bộ chỉnh lưu
Bài 9: Một động cơ không đồng bộ được hãm bằng cách cung cấp cho cuộn dây stator động cơ với
mạch chỉnh lưu như hình 8. Cuộn dây động cơ có điện trở là 2.5Ω và điện kháng đủ lớn để dòng qua
cuộn dây có thể xem là phẳng.
1. Vẽ dạng sóng dòng và áp trên cuộn dây và tìm công thức tính điện áp trung bình trên cuộn dây
theo Us và góc kích α.
2. Tính góc kích cần thiết để dòng qua cuộn dây là 13.5A, biết trị hiệu dụng áp nguồn Us = 240V.
Bài 10: Một cầu chỉnh lưu 1 pha điều khiển toàn phần được cung cấp bởi nguồn xoay chiều 240V,
50Hz, ngõ ra của cầu chỉnh lưu nối đến tải là phần ứng một động cơ một chiều kích từ độc lập như
hình 9. Giả thiết điện cảm mạch phần ứng động cơ đủ lớn để dòng phần ứng có thể xem là liên tục
và phẳng, đồng thời kích từ động cơ được giữ không đổi trong quá trình làm việc. Điện trở mạch
phần ứng là 1.2Ω. Bỏ qua cảm kháng nguồn xoay chiều Ls.
Hãy tính góc kích cần thiết và hệ số công suất của bộ chỉnh lưu nếu:
1. Động cơ làm việc ở chế độ hãm tái sinh (nghĩa là đưa công suất về lưới) với điện áp phần ứng là
130V, dòng phần ứng 7.8A và tốc độ lúc này là 900v/ph.
2. Động cơ làm việc ở chế độ động cơ với tốc độ là 900 v/ph và dòng phần ứng là 9.6A.
Bài 11: Làm lại bài 10 nếu giả thiết cảm kháng nguồn là Ls = 4mH (đây là cảm kháng tản của biến
áp cấp nguồn cho bộ chỉnh lưu), và sụt áp trên mỗi SCR khi dẫn là 1.5V.
Hình 7
Hình 8 Hình 9

5
Bài 12: Xét bộ chỉnh lưu điều khiển bán phần với tải là động cơ DC như hình 10. Động cơ có thông
số như động cơ ở bài 10. Bỏ qua điện kháng nguồn và sụt áp trên SCR.
1. Hãy tính góc kích cần thiết và hệ số công suất của bộ chỉnh lưu nếu động cơ làm việc ở chế độ
động cơ với tốc độ là 900 v/ph và dòng phần ứng là 9.6A. So sánh hệ số công suất này với giá trị
tính được ở câu b, bài 10 và nhận xét.
2. Tính dòng hiệu dụng qua diode lúc này. Khi góc kích tăng lên, dòng này biến thiên ra sao?
Bài 13: Một cầu chỉnh lưu 3 pha điều khiển toàn phần cung cấp cho phần ứng của một động cơ DC
kích từ độc lập như hình 11. Giả thiết là điện cảm phần ứng động cơ đủ lớn để dòng phần ứng có thể
xem là liên tục và phẳng và kích từ động cơ được giữ không đổi và bằng định mức. Điện áp 3 pha
xoay chiều hình sin cung cấp cho cầu chỉnh lưu là 415V (áp dây), 50Hz.
Hãy tính: góc kích α cần thiết, dòng trung bình và dòng hiệu dụng qua mỗi thyristor, và hệ số công
suất ngõ vào bộ chỉnh lưu trong trường hợp:
1. Động cơ làm việc ở chế độ động cơ với điện áp phần ứng là 350V và dòng phần ứng là 30A.
2. Động cơ làm việc ở chế độ hãm tái sinh với với điện áp phần ứng là 250V và dòng phần ứng là
30A. Mạch phần ứng sẽ phải thay đổi ra sao so với khi làm việc ở chế độ động cơ như câu trên.
Hình 10
Hình 11

