
PTHCN&DN TTBG TBVT
ÑTVT Nguyeãn Kieàu Tam 50
BAØI 7: NHÖÕNG ÑAËC ÑIEÅM
VAØ PHÖÔNG THÖÙC SÖÛ DUÏNG MAÏNG LÖÔÙI
Mục đích : Qua bài giảng này,học sinh có khả năng:
- Giải thích được mạng lưới thông tin..
- Mô tả được các loại mạng nhận biết được các đặc điểm sử dụng mạng lưới
- Đọc được sơ đồ cáp.
I Nhöõng phöông thöùc söû duïng:
Nhöõng ñöôøng caùp dung löôïng lôùn caàn phoái tuyeán cho hôïp lyù thì môùi phuïc vuï cho ñöôïc
nhieàu thueâ bao. Ngoaøi ra caàn coù 1 soá ñoâi daây dö döï phoøng nhaèm thay theá, söûa chöõa vaø
laép ñaët theâm thueâ bao môùi.
Muoán hieäu suaát phuïc vuï cuûa maïng löôùi khi thieát keá phaûi ñaït ñöôïc caùc yeâu caàu sau:
+ Döï ñoaùn thaät chính xaùc vận toác phaùt trieån thueâ bao, maät ñoä thueâ bao theo töøng thôøi kì.
+ Löïa choïn nhöõng ñieåm noái cheùo ôû caùc vò trí thích hôïp.
+ Phoái tuyeán phaûi hôïp lyù.
+ Söû duïng caùp coù luaät maøu roõ raøng.
+ Söû duïng nhöõng ñöôøng caùp nhoû noái ngang ñeå taïo söï meàm deûo.
1/Nhöõng ñaëc ñieåm cuûa maïng caùp:
Ngoaøi ñöôøng daây caùp coøn coù nhöõng thieát bò nhö tuû caùp, daøn phoái tuyeán daãn ñeán
chuùng ta phaûi saép xeáp hôïp lyù ñeå taän duïng thieát bò.
Phaùt trieån phuø hôïp vôùi nhu caàu taêng tröôûng cuûa neàn kinh teá-xaõ hoäi.
2/Söï hình thaønh caùc maïng löôùi:
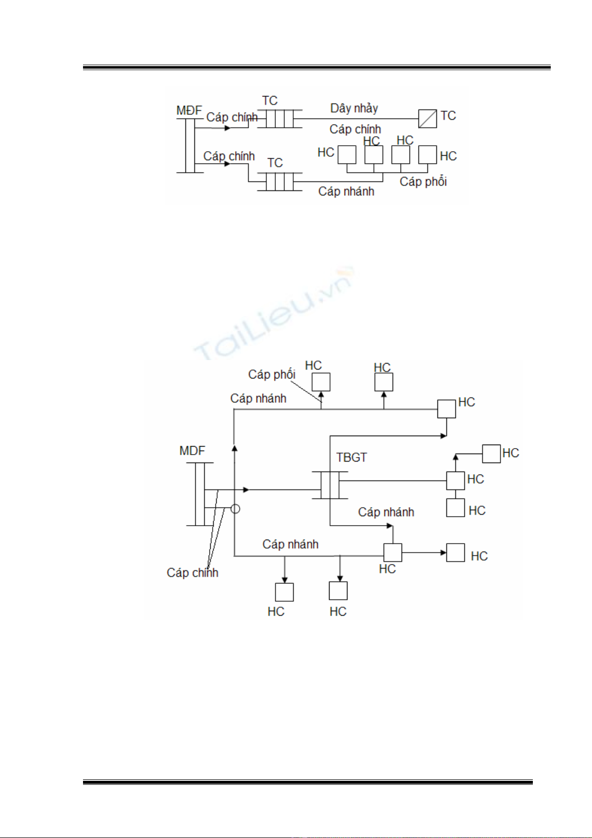
a.Maïng löôùi cöùng:
Taát caû caùc ñaàu caùp ñöôïc ñaáu noái coá ñònh taïi daøn MDF.
Öu ñieåm: thích hôïp vôùi caùc vuøng gaàn saùt toång ñaøi, ít toán keùm chi phí laép ñaët vaø
vaûo döôõng, soá thieát bò giao tieáp, sô ñoà caùp ñôn giaûn.
Nhöôïc ñieåm: soá ñoâi daây dö nhieàu.

PTHCN&DN TTBG TBVT
ÑTVT Nguyeãn Kieàu Tam 51
b.Maïng löôùi meàm:
Ñoái vôùi maïng caùp meàm, caùp töø daøn phoái daây ñeán caùc ñieåm phaân chia coù nhieàu
ñöôøng caùp chính keát noái vôùi nhau taïi caùc ñieåm noái cheùo .Taïi ñaây chuùng ñöôïc noái
thaúng baèng daây nhaûy.
c.Keát hôïp giöõa maïng cöùng vaø maïng meàm:
Laø maïng löôùi meàm choàng laép leân 1 phaàn cuûa maïng löôùi cöùng. Maïng cöùng duøng
cho nhöõng thueâ bao tieàm naêng. Trong maïng löôùi meàm neáu nhö chæ qua 1 ñieåm
giao tieáp roài ñeán ñiểm phaân phoái goïi laø giao tieáp 1 caáp, neáu qua 2 ñieåm phaân
phoái goïi laø giao tieáp 2 caáp.Toùm laïi caû 3 phöông phaùp treân ñeàu coù öu vaø nhöôïc
ñieåm rieâng vì theá neân phaûi taän duïng caùc ñoâi daây, nhoùm daây döï tröõ trong khi chôø
phaùt trieån caùp môùi.
d.Phöông phaùp caûi tieán maïng caùp linh hoaït hieäu quaû:
Nhöõng bieán ñoäng veà thueâ bao, soá löôïng, vò trí ñaët maùy, dôøi ñoåi choã ôû caàn ñöôïc
giaûi quyeát kòp thôøi. Do ñoù, vieäc söû duïng caùc ñoâi daây, nhoùm daây döï phoøng laø caàn
thieát.
Ñaáu gia boäi hình chöõ T

PTHCN&DN TTBG TBVT
ÑTVT Nguyeãn Kieàu Tam 52
Ñaáu gia boäi hình chöõ Y
+ Nhöõng öu ñieåm cuûa phöông phaùp naøy: caûi thieän khaû naêng söû duïng heát nhoùm
daây, taïo dòch vuï ñöôøng daây chung.
+ Nhöôïc ñieåm: sô ñoà ñi daây phöùc taïp, khoù xaùc ñònh vò trí hö hoûng, chaát löôïng daãn
keùm.
Ñaáu gia boäi baèng söï meàm deûo cuûa luaät maøu
+ Treân tuyeán caùp treo daây daãn caùch ñieän baèng nhöïa theo caáu taïo luaät maøu, ñeå
ñaáu daây lieân tieáp vôùi nhieàu ngoõ ra caùc taäp ñieåm taïo söï meàm deûo treân maïng caùp,
ñaùp öùng kòp thôøi khi thueâ bao xin ñaët môùi, thueâ bao dôøi ñoåi. Vieäc ñaáu noái nhieàu
ngoõ ra treân caùc taäp ñieåm khaù ñôn giaûn, deã xaùc ñònh soá nhoùm, soá ñoâi, phöông
phaùp naøy ñöôïc aùp duïng cho maïng cöùng vaø maïng meàm.

PTHCN&DN TTBG TBVT
ÑTVT Nguyeãn Kieàu Tam 53
3 Caáu truùc maïng löôùi:
Nối baèng ñöôøng caùp noái ngang.
Öu ñieåm: söû duïng heát caùc nhoùm daây dö ôû caùc taäp ñieåm chöa söû duïng. Taïo ra caùc
dòch vuï ñöôøng daây chung.
Nhöôïc ñieåm: toán caùp, toán nhieàu daây nhaûy.
b.Maïng lieân ñaøi:
Maïng hình sao:
+ Maïng löôùi ñöôïc nhieàu toång ñaøi keát noái vôùi nhau thaønh maïng lieân ñaøi. Ñaây laø
hình thöùc maïng ñôn giaûn nhaát goàm 1 toång ñaøi trung taâm noái ñeán caùc veä tinh. Toång
ñaøi trung taâm coù dung löôïng lôùn hôn cho neân noù coù nhieäm vuï giaûi quyeát lieân laïc
ñöôøng daøi.
+ Öu ñieåm: chi phí thaáp, nhöôïc ñieåm keát noái chaäm keùm an toaøn.
Maïng hình tia:
ÔÛ nhöõng ñòa baøn roäng lôùn, soá thueâ bao nhieàu hôn naèm raûi raùc ôû caùc veä tinh. Maïng hình
tia cho pheùp goäp 1 soá veä tinh thaønh töøng nhoùm qua toång ñaøi quaù giang tröôùc khi ñeán toång
ñaøi trung taâm roài lieân laïc xa hôn. Toán nhieàu caùp vaø thieát bò.
Maïng hoãn hôïp(maét caùo):

PTHCN&DN TTBG TBVT
ÑTVT Nguyeãn Kieàu Tam 54
+ Seõ thoûa maõn löu thoaïi lieân ñaøi maø maïng hình tia khoâng ñaùp öùng ñöôïc, maët khaùc
chia seû gaùnh naëng vôùi toång ñaøi trung taâm. Toán nhieàu caùp vaø thieát bò.
Câu hỏi ôn tập
Câu1 : Mạng đường dây điện thoại gồm có :
a/ mềm b/ cứng c/ cả a và b d/ không có cái nào
Câu 2: Phối tuyến là:
a/ mạng mềm b/mạng cứng c/ đấu dây d/ không có cái nào

