121
Chương 8 : T ĐỘNG ĐÓNG NGUN D
TR (TĐD)
I. Ý NGHĨA CA TĐD:
Sơ đồ ni đin ca h thng đin cn đảm bo độ tin cy cung cp cho các h tiêu th
đin. Sơ đồ cung cp t hai hay nhiu ngun đin đảm bo độ tin cy cao, vì ct s c
mt ngun không làm cho h tiêu th b mt đin.
Dù vic cung cp cho h tiêu th t nhiu phía có ưu đim rõ ràng như vy nhưng phn
ln các trm có hai ngun cung cp tr lên đều làm vic theo sơ đồ mt ngun cung cp.
T dùng ca nhà máy đin là mt ví d.
Cách thc hin sơ đồ như trên s ít tin cy nhưng đơn gin hơn và trong nhiu trường hp
làm gim dòng ngn mch, gim tn tht đin năng trong MBA, đơn gin bo v rơle...
Khi phát trin mng đin, vic cung cp t mt phía thường là gii pháp được la chn
vì nhng thiết b đin và bo v đã đặt trước đó không cho phép thc hin s làm vic
song song ca các ngun cung cp.
Nhược đim ca vic cung cp t
mt phía là ct s c ngun làm
vic s làm ngng cung cp cho
h tiêu th. Khc phc bng cách
đóng nhanh ngun d tr hay
đóng máy ct mà đó thc hin
vic phân chia mng đin. Để
thc hin thao tác này người ta s
dng thiết b T ĐỘNG ĐÓNG
NGUN D TR (TĐD).
Hình 8.1 : Các nguyên tc thc hin TĐD
II. Yêu cu cơ bn đối vi thiết b TĐD:
Tt c các thiết b TĐD cn phi tha mãn nhng yêu cu cơ bn sau đây:
1. Sơ đồ TĐD không được tác động trước khi máy ct ca ngun làm vic b ct ra để
tránh đóng ngun d tr vào khi ngun làm vic chưa b ct ra. Ví d trong sơ đồ hình
8.1a, khi ngn mch trên đường dây AC thì bo v đường dây ch ct 1MC còn 2MC vn
122
đóng, nếu TĐD tác động đóng đường dây d tr BC thì có th ngn mch s li xut
hin.
2. Sơ đồ TĐD phi tác động khi mt đin áp trên thanh góp h tiêu th vì bt c lí do gì,
chng hn như khi ct s c, ct nhm hay ct t phát máy ct ca ngun làm vic, cũng
như khi mt đin áp trên thanh góp ca ngun làm vic. Cũng cho phép đóng ngun d
tr khi ngn mch trên thanh góp ca h tiêu th.
3. Thiết b TĐD ch được tác động mt ln để tránh đóng ngun d tr nhiu ln vào
ngn mch tn ti.
Ví d, nếu ngn mch trên thanh góp C (hình 8.1a) thì khi TĐD đóng 4MC, thiết b bo
v rơle li tác động ct 4MC, điu đó chng t ngn mch vn còn tn ti, do vy không
nên cho TĐD tác động ln th 2.
4. Để gim thi gian ngng cung cp đin, vic đóng ngun d tr cn phi nhanh nht
có th được ngay sau khi ct ngun làm vic.
Thi gian mt đin tmđ ph thuc vào các yếu t sau:
a) tmđ < ttkđ
ttkđ : khong thi gian ln nht t lúc mt đin đến khi đóng ngun d tr mà các động
cơ ni vào thanh góp h tiêu th còn có th t khi động.
b) tmđ > tkh ion
tkh ion : thi gian cn thiết để kh môi trường b ion hóa do h quang ti ch ngn mch
(trường hp ngn mch trên thanh góp C - hình 8.1a)
5. Để tăng tc độ ct ngun d tr khi ngn mch tn ti, cn tăng tc độ tác động ca
bo v ngun d tr sau khi thiết b TĐD tác động. Điu này đặc bit quan trng khi h
tiêu th b mt ngun cung cp được thiết b TĐD ni vi ngun d tr đang mang ti.
Ct nhanh ngn mch lúc này là cn thiết để ngăn nga vic phá hy s làm vic bình
thường ca ngun d tr đang làm vic vi các h tiêu th khác.
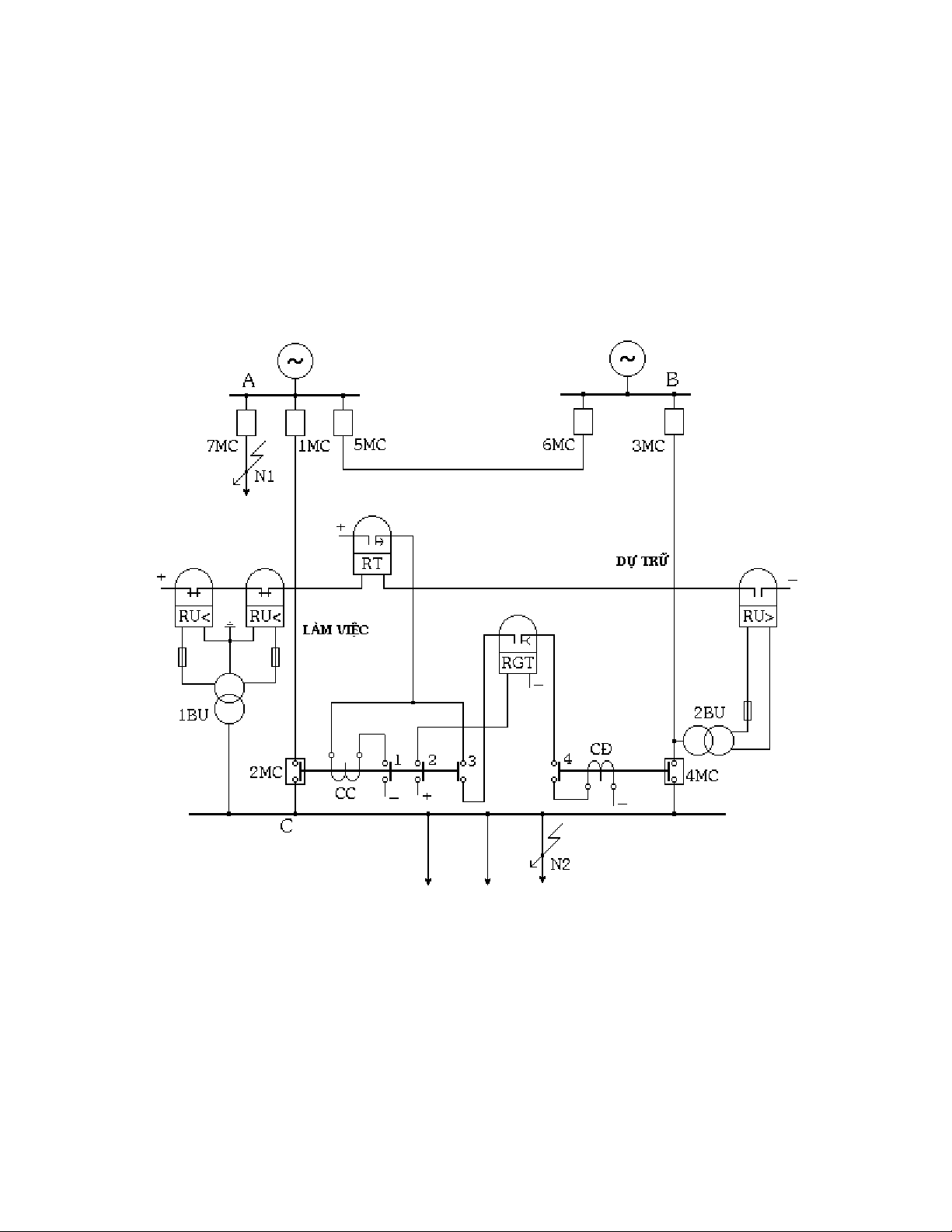
III. TĐD đường dây:
III.1. Sơ đồ:
Trong chế độ vn hành bình thường, đường dây AC làm vic (1MC, 2MC đóng), đường
dây BC d tr (3MC đóng, 4MC m). Rơle RGT có đin (hình 8.7), tiếp đim ca nó
đóng. Nếu vì mt lí do nào đó thanh góp C mt đin (ví d do ngn mch trên đường dây
AC, do thao tác nhm....), tiếp đim ca các rơle RU<, RU> s đóng mch rơle thi gian
RT (đường dây d tr BC đang có đin). Sau mt thi gian chm tr do yêu cu chn lc
ca bo v rơle, tiếp đim RT đóng li. Cun ct CC ca máy ct có đin, máy ct 2MC
m ra. Tiếp đim ph 2MC3 đóng, cho dòng đin chy qua cun đóng CĐ ca máy ct
4MC và đường dây d tr BC được đóng vào để cung cp cho các h tiêu th.
III.2. Tính toán tham s ca các phn t trong sơ đồ:
III.2.1. Thi gian ca rơle RT:
Khi ngn mch ti đim N1 hoc N2 (hình 8.8), đin áp dư trên thanh góp C có th gim
xung rt thp làm cho các rơle đin áp RU< khi động. Mun TĐD tránh tác động trong
trường hp này cn phi chn thi gian ca rơle RT ln hơn thi gian làm vic ca các
bo v đặt ti máy ct 7MC và 9MC:
123
tRT = tBVA + t (8.1)
tRT = tBVC + t (8.2)
trong đó:
tBVA, tBVC : thi gian làm vic ln nht ca các bo v phn t ni vào thanh góp A và
thanh góp C.
t : bc chn lc v thi gian, bng (0,3 ÷ 0,5 sec).
Thi gian ca rơle RT được chn bng tr s ln hơn khi tính theo các biu thc (8.1) và
(8.2). Tuy nhiên, thi gian này càng nh thì thi gian ngng cung cp đin cho các h
tiêu th càng bé, vì vy khi tính chn cn phi đặt điu kin thế nào để thi gian ca rơle
RT là nh nht có th được.
Hình 8.7 : Sơ đồ thiết b TĐD đường dây
III.2.2. Thi gian ca rơle RGT:
Để đảm bo thiết b TĐD tác động đóng máy ct 4MC ch mt ln, cn chn:
tRGT = tĐ(4MC) + td tr (8.3)
trong đó:
tĐ(4MC) : thi gian đóng ca máy ct 4MC.
124
td tr : thi gian d tr.
Nếu thiết b TĐD tác động đóng ngun d tr vào ngn mch tn ti và thiết b bo v
rơle ct nó ra, thì rơle RGT s ngăn nga vic đóng tr li vào ngn mch mt ln na
trong trường hp thi gian ca rơle RGT chn theo (8.3) tha mãn điu kin:
tRGT = tĐ(4MC) + tBV + tC(4MC) (8.4)
tBV : thi gian làm vic ca bo v đặt ti máy ct 4MC ca mch d tr.
tC(4MC) : thi gian ct ca máy ct 4MC.
III.2.3. Đin áp khi động ca rơle đin áp gim RU<:
Đin áp khi động ca rơle đin áp
gim RU< được chn theo 2 điu
kin:
a) Rơle RU< phi khi động khi mt
đin thanh góp C (hình 8.7), nhưng
không được khi động khi ngn
mch sau các kháng đin đường dây
(đim N2 -hình 8.8) hoc sau các
máy biến áp (đim N3) ni vào
thanh góp C:
UKĐRU< = U
k
Nmin
at .nU
(8.5)
Trong đó:
UNmin :Đin áp dư bé nht trên thanh
góp C khi ngn mch đim N1
hoc N2
kat : h s an toàn, vào khong 1,2 ÷
1,3
nU : h s biến đổi ca máy biến đin
áp 1BU (hình 8.7)
Hình 8.8 : Sơ đồ ni đin để tính toán tham s
ca TĐD
b) Rơle RU< không được khi động khi t khi động các động cơ đin ni vào thanh góp
C sau khi khôi phc ngun cung cp:
UKĐRU< = U
k
tkâ
at .nU
(8.6)
Utkđ : đin áp nh nht trên thanh góp C khi các động cơ đin t khi động
III.2.4. Đin áp khi động ca rơle đin áp tăng RU>:
Rơle RU> không được tr v khi trên mch d trđin áp cao hơn đin áp làm vic
cc tiu Ulv min (Ulv minđin áp nh nht mà các động cơ còn có th t khi động được):
UKĐRU> = U
k
lv min
at ..kn
tv U
(8.7)
Trong đó:
nU : h s biến đổi ca máy biến đin áp 2BU (hình 8.7)
125
IV. TĐD trm biến áp:
các trm biến áp người ta s dng các loi TĐD khác nhau như TĐD máy biến áp,
TĐD máy ct phân đon, TĐD máy ct ni...
Trên hình 8.9 là sơ đồ TĐD máy ct phân đon. Bình thường c hai máy biến áp làm
vic, máy ct 5MC m. Gi thiết máy biến áp B2 b hư hng, thiết b bo v rơle tác động
ct máy ct 3MC và 4 MC, sau đó thiết b TĐD s khi động và đóng máy ct 5MC. Lúc
này máy biến áp B1 s làm nhim v cung cp cho ph ti 1 và ph ti 2 c hai phân
đon.
Hình 8.9: Sơ đồ TĐD máy ct phân đon
Lưu ý là nếu máy biến áp B1 được thiết kế ch đủ để cung cp cho ph ti phân đon I thì
trong thiết b TĐD cn phi có thêm mch đưa tín hiu đi ct bt nhng ph ti kém quan
trng c hai phân đon trước khi đóng máy ct 5MC.
Trong sơ đồ, mch đin m máy ct 4MC được ni qua tiếp đim ph ca 3MC nhm to
s liên động để khi m máy ct 3MC s đồng thi m luôn c máy ct 4MC.
Để ct nhanh máy ct phân đon khi ngn mch tn ti trên thanh góp h áp ca trm,
trong sơ đồ TĐD cn có thêm b phn tăng tc độ tác động ca bo v máy ct phân
đon sau TĐD (không v b phn này trên hình 8.9).
Khác vi sơ đồ TĐD đường dây đã xét trước đây (hình 8.7), trong sơ đồ TĐD máy ct
phân đon không có b phn khi động đin áp gim vì không cn thiết trong trường hp
này. C 2 máy biến áp đều được cung cp t mt thanh góp cao áp chung ca trm, khi
mt đin trên thanh góp này tác động ca thiết b TĐD là vô ích.