LUAÄN VAÊN TOÁT NGHIEÄP GVHD : TRAÀN VAÊN TROÏNG
ÖÙng duïng vi maïch soá laäp trình Trang 60
Giôùi thieäu vi maïch laäp trình cuûa coâng ty lattice.
Vi maïch iSP LSI 1016 laø vi maïch ñöôïc söû duïng ñeå laäp trình maïch ñoàng hoà hieån t
soá:
Vi maïch iSP LSI 1016 laø vi maïch coù caáu taïo töø caùc coång logic laäp trình vôùi
maät ñoä tích hôïp khoaûng 2.000 coång:
Thôøi gian trì hoaõn Tpd = 7,5 ns
Taàn soá hoaït ñoäng fmax = 125MHz
Vi maïch coù 44 chaân vôùi kieåu voû PLCC
Vi maïch coù 32 nggõ vaøo/ra do ñcoù theå ñöôïc duøng vôùi nhieàu öùng duïng khaùc nhau
trong cuøng moät board.
7
8
9
10
11
12
13
14
15
16
17
6 5 4 3 2 1 44 43 42 41
39
38
37
36
35
34
33
32
31
30
29
18 19 20 21 22 23 24 25 26 27 28
IspLSI 1016
PLCC44
LUAÄN VAÊN TOÁT NGHIEÄP GVHD : TRAÀN VAÊN TROÏNG
ÖÙng duïng vi maïch soá laäp trình Trang 61
Chöùc naêng caùc chaân cuûa IC isp LSI 1016
Soá thöù töï chaân Chöùc naêng Soá thöù töï chaân Chöùc naêng
1 GND 23 GND
2 IN3 24 SOD/ IN 1
3 I/O 24 25 I/O 8
4 I/O 25 26 I/O 9
5 I/O 26 27 I/O 10
6 I/O 27 28 I/O 11
7 I/O 28 29 I/O 12
8 I/O 29 30 I/O 13
9 I/O 30 31 I/O 14
10 I/O 31 32 I/O 15
11 YO 33 Y2/ SCLK
12 Vcc (5V) 34 Vcc
13 IspEN/NC 35 Y1/ RESET
14 SDI/INO 36 IN2/ MODE
15 I/O 0 37 I/O 18
16 I/O 1 38 I/O 17
17 I/O 2 39 I/O 16
18 I/O 3 40 I/O 19
19 I/O 4 41 I/O 20
20 I/O 5 42 I/O 21
21 I/O 6 43 I/O 22
22 I/O 7 44 I/O 23
Nguyeân lyù hoaït ñoäng cuûa maïch.
Maïch ñieän goàm coù IC 4060 keát hôïp vôùi thaïch anh 4MHz, ñieän trôû R2,R3 vaø t
C8,C9 taïo thaønh maïch dao ñoäng cung caáp hai tín hieäu 500ms vaø 1ms cho vi maïch laäp
trình ñeå thöïc hieän caùc chöùc naêng ñeám, giaûi maõ, vaø hieån thò led 7 ñoaïn baèng phöông
phaùp queùt. Maïch ñoàng hoà hieän soá coù 4 led: 2 led hieån thò giôø vaø 2 led hieån thò phuùt.
IC74240 coù chöùc naêng ñeäm ñaûo keát hôïp vôùi ñieän trôû R5.. R12 laøm maïch ñeäm ñ
hieån thò. Boán BJT coù chöùc naêng ñieàu khieån queùt.
Hai nuùt nhaán S1 vaø S2 duøng ñeå ñieàu chænh giôø v phuùt.
Öu ñieåm cuûa maïch ñieän naøy laø:
- Coù ít linh kieän trong moät board do ñoù maïch ñieän ñôn giaûn thuaän lôïi trong vieäc
kieåm tra khi coù söï coá hö hoûng .
- Coâng suaát tieâu thuï cuûa maïch giaûm ñaùng keå do duøng phöông phaùp queùt led.
Khuyeát ñieåm:
- Chöa taän duïng heát khaû naêng hoaït ñoäng cuûa vi maïch do chæ söû duïng coù 13 ñöôøng
vaøo ra.
- Do vi maïch laäp trình khan hieám treân thò tröôøng neân giaù thaønh cao.
LUAÄN VAÊN TOÁT NGHIEÄP GVHD : TRAÀN VAÊN TROÏNG
ÖÙng duïng vi maïch soá laäp trình Trang 62
II/ PHAÀN MEÀM
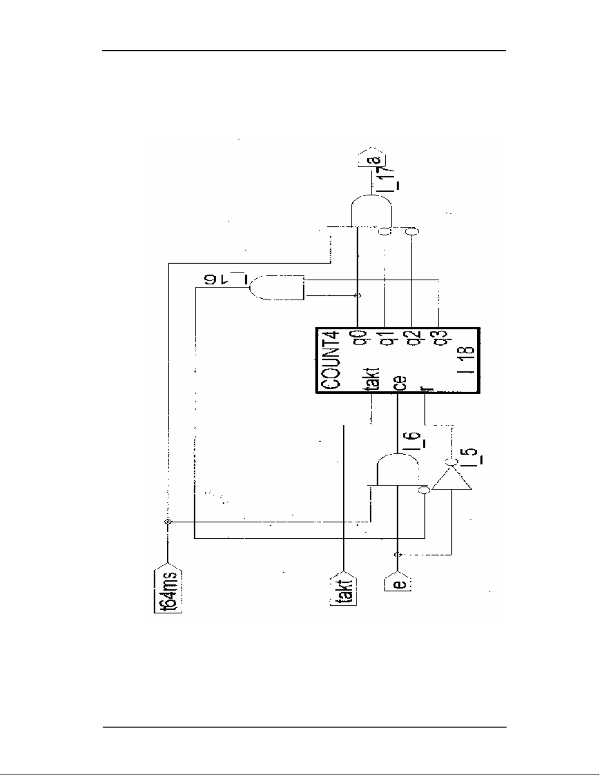
Sô ñoà maïch logic cuûa maïch ñoàng hoà hieän soá.
LUAÄN VAÊN TOÁT NGHIEÄP GVHD : TRAÀN VAÊN TROÏNG
ÖÙng duïng vi maïch soá laäp trình Trang 63
LUAÄN VAÊN TOÁT NGHIEÄP GVHD : TRAÀN VAÊN TROÏNG
ÖÙng duïng vi maïch soá laäp trình Trang 64