
1
BAØI TAÄP ÑO LÖÔØNG ÑIEÄN VAØ THIEÁT BÒ ÑO
CHÖÔNG 1: KHAÙI NIEÄM VEÀ ÑO LÖÔØNG
1. Cho 1 ñoàng hoà ampe keá ñieän töø ño doøng ñieän coù giôùi haïn ño Iñm = 10A, CCX = 1,5%. Tìm sai soá
tuyeät ñoái lôùn nhaát
max
( I )
? sai soá töông ñoái khi ñoàng hoà chæ 9A (9A), giaù trò thöïc cuûa doøng ñieän caàn ño
naèm trong giôùi haïn naøo?
2. Qui trình kieåm tra ñoàng hoà ñöôïc thöïc hieän nhö hình sau:
Bieát UñmKT = 250V
Caên cöù vaøo keát quaû cuûa baûng sau, haõy tìm CCX cuûa ñoàng hoà caàn ño kieåm tra theo
ñoàng hoà maãu vaø tìm max 180V. Thiết bị đo có còn cấp chính xác không?
(Biết cấp chính xác ghi trên thiết bị cần kiểm tra là 0.5)
UKT(v)
0
50
100
150
200
250
UM(v) taêng
0
49.8
98.5
151
199
251
UM(v) giaûm
0,2
49.5
99
150
198
251
3. Moät ñieän trôû coù trò soá 1500 5% ñöôïc maéc vaøo nguoàn 5V. Ñieän aùp cuûa nguoàn ñöôïc ño baèng moät
voân keá coù taàm ño 10V, caáp chính xaùc 1%. Haõy tính coâng suaát cuûa ñieän trôû vaø sai soá cuûa pheùp ño.
4. Xaùc ñònh sai soá töông ñoái qui ñoåi vaø CCX cuûa ñoàng hoà coù thang ño: –50A; 0; 50A, khi keát quaû
kieåm tra nhö sau:
IKT(A)
–50
–40
–30
–20
–10
0
10
20
30
40
50
IM(A)
–51
–39,8
–28,7
–19,2
–9,8
0
10,2
20,5
30,3
40,5
50,7
5. Moät voân keá coù taàm ño 25V vaø caáp chính xaùc 1%, moät ampere keá coù taàm ño 200mA vaø caáp chính
xaùc 2% ñöôïc söû duïng ñeå ño ñieän aùp vaø doøng ñieän qua ñieän trôû R. Keát quaû ño ñöôïc laø 20V vaø 190mA.
Haõy tính giaù trò vaø coâng suaát cuûa ñieän trôû R.

2
CHÖÔNG 3: ÑO DOØNG ÑIEÄN VAØ ÑIEÄN AÙP
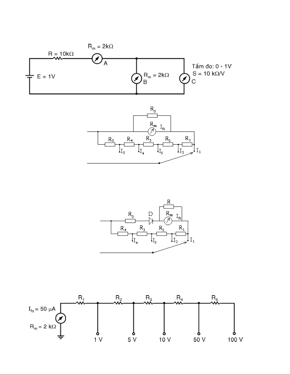
1.Tính doøng ñieän chaïy qua cô caáu A, B nhö hình veõ
2. Cho ampere keá nhö hình veõ:
Tính caùc ñieän trôû R1, R2, R3, R4, R5? Bieát raèng R0=2k, Rm=1k ,
Ifs=100A, I1=5mA, I2=10mA, I3=50mA, I4=250mA, I5=1A.
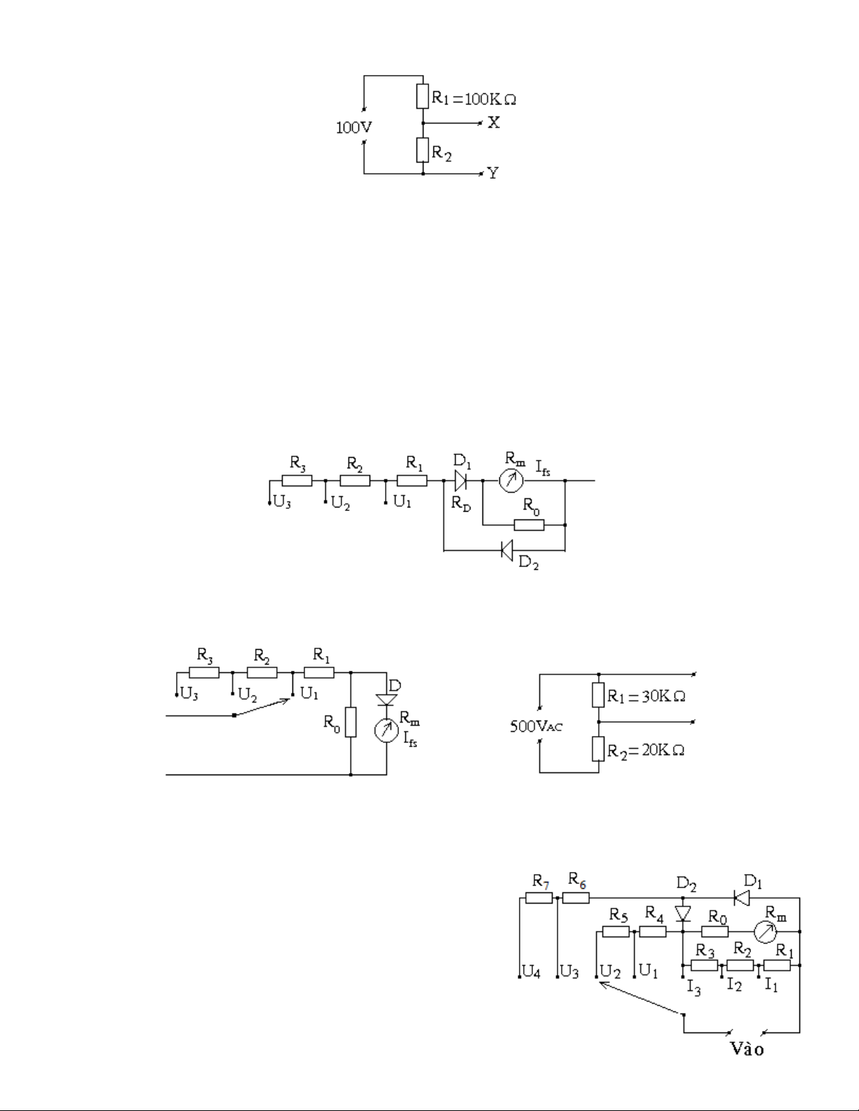
3. Cho Ampere keá nhö hình veõ:
Tính caùc ñieän trôû R1, R2, R3, R4? Bieát raèng R=0,5k, R0=0,5k, Rm=1k , Ifs=50A, VD(DC)=0.3V,
I1=10mA, I2=25mA, I3=50mA, I4=250mA
4. Cho caùc thoâng soá töông töï nhö baøi 3 nhöng duøng maïch chænh löu toaøn kyø. Haõy veõ sô ñoà nguyeân lyù
vaø tính caùc ñieän trôû Shunt
5. Cho maïch ño nhö hình veõ, tính caùc ñieän trôû R1, R2, R3, R4, R5?

3
6. Cho maïch ñieän nhö hình veõ:
Volt keá A coù ñoä nhaïy 10K/V, coù taàm ño 30V, ñöôïc noái giöõa X vaø Y thì chæ 20V.
Volt keá B coù taàm ño 25V ñöôïc noái giöõa X vaø Y thì chæ 19V. Tính ñoä nhaïy cuûa volt keá B
7. Töông töï nhö hình veõ ôû baøi treân, cho R2 =10K. Neáu duøng volt keá coù ñoä nhaïy 20K/V
, coù taàm ño 50V; 250V thì sai soá do taûi cuûa volt keá gaây ra laø bao nhieâu?
8. Moät cô caáu ño töø ñieän coù Rm=1k, Ifs=0,1mA, keát hôïp vôùi maïch chænh löu baùn kyø
ñeå trôû thaønh voân keá AC. Tính ñoä nhaïy DC, AC vaø ñieän trôû taàm ño ñeå voân keá coù Utñ=250V.
9. Töông töï nhö baøi 8 nhöng duøng maïch chænh löu toaøn kyø
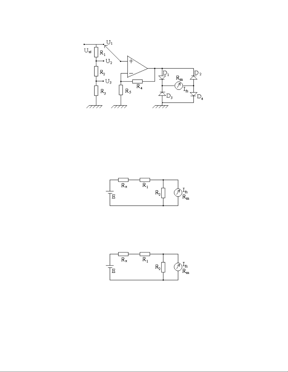
10. Cho moät volt keá nhö hình veõ:
Tính caùc ñieän trôû R1, R2, R3, SAC, SDC? Bieát raèng R0=2k, RD1=70, Rm=1k,
Ifs=100A, U1=10V, U2=50V, U3=250V?
11. Cho moät volt keá nhö hình veõ:
Tính caùc ñieän trôû R1, R2, R3, SAC, SDC? Bieát raèng VD(RMS)=0.3 V, R0=2k, Rm=1k, Ifs=100A,
U1=10V, U2=50V, U3=500V? Neáu duøng volt keá treân maéc vaøo ño ñieän aùp giöõa hai ñaàu R2 nhö hình veõ
thì sai soá töông ñoái pheùp ño laø bao nhieâu?
12. Töông töï nhö baøi 11 nhöng duøng maïch chænh löu toaøn kyø.
13. Cho moät maùy ño coù sô ñoà nhö hình veõ, bieát raèng:
Rm=1000; R0=500; I1=100mA; I2=50mA; I3=10mA;
U1=50V; U2=250V; U3=50V; U4=250V VD(RMS)=0.7V, cô
caáu töø ñieän coù noäi trôû laø Rm coù ñoä nhaïy laø S=10K/V. Haõy
tính: R1, R2, R3, R4, R5, R6, R7?

4
14. Cho moät volt keá nhö hình veõ:
Tính caùc ñieän aùp U1, U2, U3? Bieát raèng VD(DC)=0.7V, Rm=1k , Ifs=100A, R1=450k, R2=40K,
R3=10K, R4=9K, R5=1K?
15. Cuõng hình veõ nhö baøi 14, cho R1+R2+R3=500K, U2=10V, U3=50V. Tính caùc ñieän trôû R1, R2, R3?
CHÖÔNG 4-5: ÑO ÑIEÄN TRÔÛ – ÑIEÄN DUNG – ÑIEÄN CAÛM.
1. Cho oâm keá coù maïch ño nhö hình veõ:
a. Tính Rx töông öùng vôùi ñoä leäch cuûa kim:1/4FSD, 1/2FSD, 3/4 FSD, FSD
b. Khi E giaûm coøn 2,5v, haõy tính trò soá môùi cuûa R2 vaø RX töông öùng vôùi ñoä leäch cuûa kim:1/4FSD,
1/2FSD, 3/4 FSD
Vôùi E=3v, R1 = 30k
, R2 = 50
, Rm = 50
, Ifs = 50
A
2. Cho oâm keá coù maïch ño nhö hình veõ:
Khi Rx =50k
thì kim leäch bao nhieâu phaàn cuûa thang ño.
Vôùi E=3v, R1 = 30k
, R2 = 50
, Rm = 50
, Ifs = 50
A
3. Cho oâm keá nhö hình veõ

5
R1
C1 Cx
R3
R4
E
G
Rx
Khi Rx =10 thì kim chæ ½ thang ño. Haõy tính R1, R2 ?
Vôùi R1, R2 vöøa tìm ñöôïc haõy tính Rx khi kim chæ ¼ thang ño?
Bieát Rm=100, R=1k, R3=18k, R4 =2k, Ifs=100
A
4. Haõy tính R3 ñeå caàu WheatStone coù theå ño ñöôïc RX trong khoaûng töø 10 1000K
5. Caàu Maxwell ño ñieän caûm, coù tuï maãu C3=0,01F, nguoàn cung caáp f=1KHZ, R1=1000;
R3=101K. vaø R4 =1 10K. Tính giaù trò Lx vaø Qx cuûa cuoän daây maø caàu ño ñöôïc .
6. Cho caàu ño ñieän dung nhö hình veõ:
Bieát raèng R1=1000, R3=9k, R4=10k, C1=0.01F, nguoàn cung
caáp cho caàu coù taàn soá 1KHz. Haõy tính giaù trò Rx, Cx, vaø heä soá Dx cuûa
tuï ñieän khi caàu caân baèng.

