
Trang b đi n trên ôtôị ệ
BÀI TH O LU N Ả Ậ
Nhóm: 1

Ch đ th o lu n :Hãy nêu nguyên lý ủ ề ả ậ
ho t đ ng c a các s đ m ch đi n ạ ộ ủ ơ ồ ạ ệ
trên ôtô

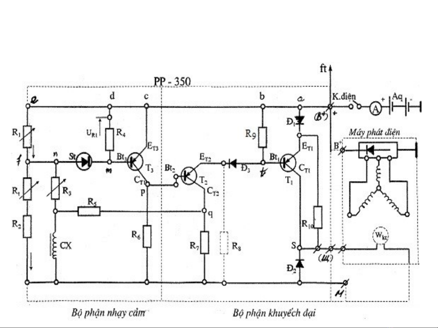
S đ :ti t ơ ồ ế chế không ti p đi mế ể

§Nguyên lý ho t đ ng: ạ ộ
1. TH1 :khi dòng đi n nh (kh i đ ng )ệ ỏ ở ộ
- khi b t khóa đi n ,dòng đi n t acquy = a b c d e R1 ậ ệ ệ ừ
f St ( vì dòng nh nên st đóng l i) ỏ ạ
Nên dòng t St đ n R3 đ n massừ ế ế
- đ ng th i dòng tu acquy đ n Bồ ờ ế
-T i a co dòng đi qua Đ1 đ n ET1 – R10 – Wktạ ế
-Cũng t i đó dòng đ n Bt1 ( do chênh l ch đi n áp nên ạ ế ệ ệ
Tr1 m ) –Wkt - mas ở
-t i b có dòng –R9 – Đ3-ET2- Tr2 m (do chênh l ch ạ ở ệ
đi n áp)- T2 –v massệ ề


