
Công nghệ reforming và xúc tác sử
dụng
Hiện nay trên thế giới tồn tại 2 loại công nghệ reforming chủ yếu là công nghệ bán
tái sinh và công nghệ tái sinh liên tục (CCR).
1. Công nghệ bán tái sinh
Một số đặc điểm cơ bản là:
− Xúc tác cố định.
− Hệ thống dòng nguyên liệu được chuyển động từ thiết bị phản ứng này sang
thiết bị phản ứng khác.
− Ngưng hoạt động toàn bộ hệ thống để tái sinh chất xúc tác tại chỗ, ngay trong
thiết bị phản ứng, khi lượng cốc trên lớp xúc tác chiếm 15-20% trọng lượng.
Thường thì chu kỳ làm việc của xúc tác trong khoảng 6 tháng đến 1 năm. Thời
gian tái sinh xúc tác mất khoảng 2 tuần lễ. Trong một số công nghệ bán tái sinh
người ta sử dụng các thiết bị phản ứng (reactor) có các van đóng mở độc lập, hoặc
lắp thêm một thiết bị phản ứng dự trữ, cho phép tái sinh xúc tác ở từng thiết bị
riêng biệt mà không cần dừng toàn bộ hệ thống. Tuy nhiên vận hành công nghệ
cũng trở nên phức tạp hơn.
Công nghệ bán tái sinh tương đối lâu đời (công nghệ truyền thống), các cải tiến
chủ yếu chỉ tập trung vào xúc tác. Từ những năm 1949-1950 chất xúc tác trên cơ
sở Pt (xúc tác đơn kim loại) đã được đưa vào sử dụng cho xúc tác tầng cố định.
Loại xúc tác này tuy cho hoạt tính xúc tác cao, nhưng có nhược điểm là rất dễ bị

cốc hóa nên phải vận hành trong điều kiện áp suất hidro khá cao (xấp xỉ 40 atm).
Khoảng những năm 60, một số kim loại phụ gia được đưa thêm vào hệ xúc tác Pt
(xúc tác lưỡng kim), khắc phục tình trạng giảm nhanh hoạt tình xúc tác. Chất xúc
tác trở nên bền hơn với quá trình cốc hóa, giúp quá trình công nghệ được vận hành
ở áp suất thấp hơn (khoảng từ 15 đến 30 atm).
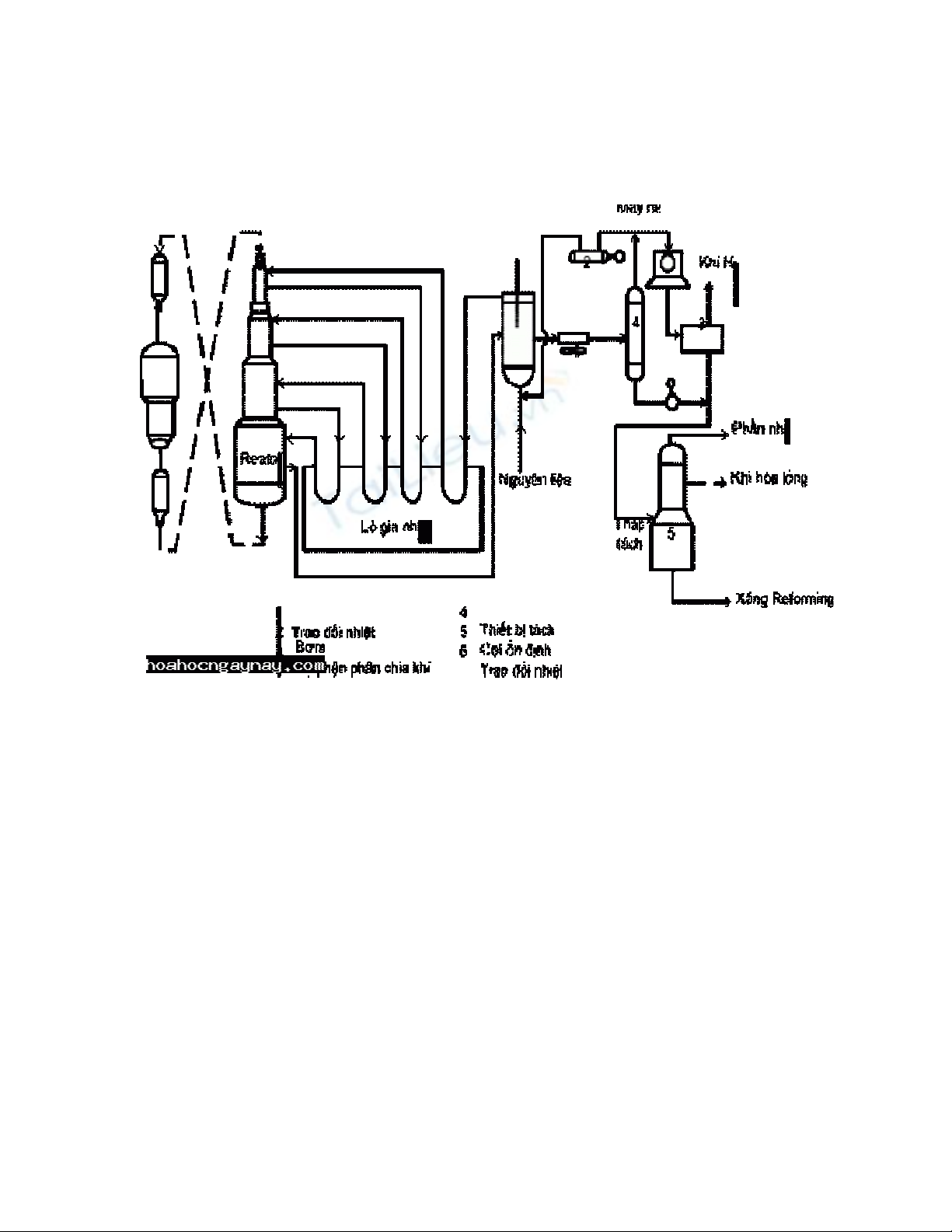
Sơ đồ đơn giản của công nghệ bán tái sinh được trình bày trên hình.
Mô tả hoạt động của sơ đồ:
Nguyên liệu (phân đoạn naphta nặng ) đã được làm sạch từ quá trình hydro hóa,
được trộn với khí hydro từ máy nén, sau khi qua các thiết bị trao đổi nhiệt được
dẫn lần lượt vào các lò phản ứng (có thể từ 3-4 lò) có chứa lớp xúc tác cố định .
Các sản phẩm được tạo thành sau khi ra khỏi hệ thống phản ứng , qua thiết bị trao
đổi nhiệt, thiết bị đốt nóng và thiết bị làm lạnh. Qua thiết bị ngưng tụ, sản phẩm
lỏng giữ lại, khí không ngưng được sẽ đưa vào thiết bị tách khí . Phần lớn khí
được nén lại nhờ máy nén khí và tuần hoàn trở lại lò phản ứng. Phần khí còn lại
được dẫn sang bộ phận tách khí. Hydro được tách ra từ đây có thể được sử dụng
cho các quá trình làm sạch dùng hydro. Phần lỏng tách ra được đưa vào tháp ổn
định, thực chất là một tháp chưng cất với mục đích tách phần nhẹ (LPG) nhằm
tăng độ ổn định của xăng và giảm áp suất hơi bão hòa. LPG tách ra được đưa vào
thiết bị ngưng tụ.
Xăng sản phẩm ra ở đáy tháp, một phần được đun nóng và hồi lưu trở lại tháp ổn
định, phần lớn được làm lạnh và đưa vào bể chứa.
Công nghệ bán tái sinh hiên nay vẫn còn rất thịnh hành ở Pháp và một số nước
khác. Ví dụ, Viện dầu mỏ Pháp (IFP) đã lắp đặt được 600 phân xưởng bán tái sinh
trên thế giới so với 120 phân xưởng CCR.
2. Công nghệ tái sinh liên tục (CCR):

Đặc điểm :
− Lớp xúc tác được chuyển dộng nhẹ nhàng, liên tục trong hệ thống thiết bị phản
ứng với vận tốc vừa phải (trong khoảng 3- 10 ngày).
− Toàn bộ hệ thống được vận hành liên tục.
− Lớp xúc tác sau khi ra khỏi hệ thống phản ứng được đưa ra ngoài để tái sinh
trong một hệ thóng tái sinh riêng. Sau đó được quay trở lại hệ thống phản ứng.
Cấu tạo một lò phản ứng dạng ống thẳng với lớp xúc tác chuyển động dùng trong
công nghệ CCR được mô tả trên hình sau:
Cấu tạo theo mặt cắt dọc lò phản ứng reforming xúc tác Kích thước lò phản ứng
thay đổi trong khoảng: Đường kính 1,5 – 3,5m, Chiều cao 4 – 12m, Thể tích lớp
xúc tác 6 – 80 m3.

Chi tiết hơn chúng ta thấy cụm hệ thống thiết bị phản ứng bao gồm 3 - 4 lò phản
ứng có kích thước, điều kiện vận hành, lượng xúc tác nạp vào không giống nhau,
từ đó phân bố thành phần sản phẩm ra từ mỗi lò cũng không giống nhau.
Hệ thống cấu tạo từ nhiều lò phản ứng giúp cho dòng hỗn hợp nguyên liệu và khí
giàu hidro (khí tuần hoàn) đạt được nhiệt độ phản ứng và bù trừ nhiệt năng từ các
phản ứng hóa học xảy ra trong quá trình reforming. Nhiệt độ giảm nhanh trong lò
thứ nhất do sự xuất hiện của các phản ứng thu nhiệt quan trọng (chủ yếu là phản
ứng dehydro hóa naphten), lượng xúc tác tiêu thụ cho giai đoạn này chiếm 10-15%
trọng lượng. Ở lò phản ứng thứ 2 nhiệt độ giảm ít hơn, lượng xúc tác tiêu thụ
chiếm 20-30%. Tại lò phản ứng cuối cùng, nhiệt độ gần như ổn định do có sự bù
trừ nhiệt giữa các phản ứng thu nhiệt nhẹ với các phản ứng tỏa nhiệt kiểu như
hydrocracking…
a. Sơ đồ công nghệ PLATFORMING của UOP: Thiết bị phản ứng được xếp chồng
lên nhau . Xúc tác đi từ trên xuống qua hệ thống thiết bị phản ứng, sau đó tập
trung lại và được nâng lên thiết bị tái sinh nhờ khí nâng. Sau khi tái sinh, chất xúc
tác được đưa trở lại thiết bị phản ứng thứ nhất. Nhờ được lấy ra từng phần và tái
sinh liên tục mà hoạt tính xúc tác ổn định cao hơn so với trong trường hợp lớp xúc
tác cố định (công nghệ bán tái sinh). Công nghệ này hiện nay được sử dụng phổ
biến hơn cả (chiếm 70% thị phần công nghệ CCR trên thế giới). Tuy nhiên cũng
có nhược điểm là vận hành khó khăn do chiều cao hệ thống thiết bị phản ứng.
b. Sơ đồ công nghệ OCTANIZING của IFP (Pháp): Hệ thống thiết bị phản ứng
được sắp xếp theo hàng ngang. Tuy khắc phục được nhược điểm về chiều cao
nhưng lại tốn diện tích xây dựng và đường ống dẫn lớn dẫn đến tăng giá thành xây
dựng và chi phí vận hành cao. Ngoài ra có thể kể đến công nghệ tái sinh liên tục

POWERFORMING (Anh) và công nghệ hỗn hợp DUALFORMING (Pháp), trong
đó kết hợp 2 hệ thống bán tái sinh và tái sinh liên tục với 2 loại xúc tác khác nhau.
Phân xưởng reforming xúc tác của nhà máy lọc dầu số 1 Dung quất Việt nam được
lắp đặt theo công nghệ Platforming của UOP (Mỹ). Phân xưởng này có nhiệm vụ
cung cấp hợp phần pha xăng (reformat) chất lượng cao và đáp ứng một phần
nguyên liệu (BTX) cho hóa dầu.
3. Xúc tác sử dụng cho quá trình Reforming
Xúc tác reforming là xúc tác lưỡng chức năng do trong thành phần của nó chứa hai
pha có thể thực hiện hai chức năng chính sau:
- Chức năng hydro-dehydro hóa được thực hiện bởi các kim loại ở
dạng phân tán.

