
CƠ
CẤU
CHẤP
HÀNH
CƠ
CẤU
CHẤP
HÀNH
•Cơcấuđi
ệ
n
ệ
•Cơcấuthủylực, khí nén
•
Cơ
cấu
kết
hợp
điện
thủy
lực
•
Cơ
cấu
kết
hợp
điện
,
thủy
lực

PHẦN1 –ĐẠICƯƠNG VỀHỆ
THỐNG
KHÍ
NÉN
VÀ
THỦY
LỰC
THỐNG
KHÍ
NÉN
VÀ
THỦY
LỰC

Nguyên
lý
c
ơ
b
ả
n
Nguyên
lý
c
ơ
b
ả
n
•
C
ơ
c
ấ
u
truy
ề
n
năng
l
ượ
ng
công
nghi
ệ
p
C
ơ
c
ấ
u
truy
ề
n
năng
l
ượ
ng
công
nghi
ệ
p
–Yêu cầucủaviệctruyềnnăng lượng
Các
d
ạ
ng
bi
ế
n
đ
ổ
i
năng
l
ượ
ng
–
Các
d
ạ
ng
bi
ế
n
đ
ổ
i
năng
l
ượ
ng
–Các chuyểnđộng cơbản
S
áh
á
h
ệ
th
ố
t
ề
l
•
S
os
á
n
h
c
á
c
h
ệ
th
ố
ng
t
ruy
ề
n
l
ực
–Hệthống điện
ố
–
Hệth
ố
ng thủylực
–Hệthống khí nén

Sosánh các hệthống truyềnlực
•
H
ệ
th
ố
ng
đi
ệ
n
H
ệ
th
ố
ng
đi
ệ
n
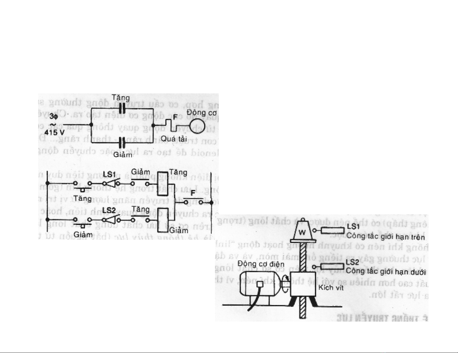
–Cuộn dây solenoid
Đ
ộ
ng
c
ơ
đi
ệ
n
m
ộ
t
chi
ề
u
–
Đ
ộ
ng
c
ơ
đi
ệ
n
m
ộ
t
chi
ề
u
–Động cơđiệnxoaychiều

So
sánh
các
h
ệ
th
ố
ng
truy
ề
n
l
ự
c
So
sánh
các
h
ệ
th
ố
ng
truy
ề
n
l
ự
c

