
Chương 4
ẢNH HƯỞNG CỦA NỘI TRỞ NGUỒN TÍN HIỆU (RS) VÀ TỔNG TRỞ TẢ
I
(RL) LÊN MẠCH KHUẾCH ÐẠI
*********
1. Mục tiêu.
2. Kiến thức cơ bản cần có để học chương này.
3. Tài liệu tham khảo liên quan đến chương.
4. Nội dung:
4.1 Hệ thống hai cổng.
4.2 Hiệu ứng của tổng trở tải RL.
4.3 Ảnh hưởng của nội trở nguồn RS .
4.4 Ảnh hưởng chung của RL và RS.
4.5 Mạch cực phát chung dùng BJT.
4.6 Mạch cực thu chung.
4.7 Mạch cực nền chung.
4.8 Mạch dùng FET.
Bài tập cuối chương.
5. Vấn đề nghiên cứu của chương kế tiếp.
Trong các chương trước, chúng ta đã phân tích và tính toán các thông số củ
a
mạch khuếch đại dùng BJT và FET khi không có tải và nguồn tín hiệu được xem như lý tưở
ng
(không có nội trở). Thực tế, nguồn tín hiệu luôn có nội trở RS và mạch có tải RL. Nội trở RS v
à
tải RL như vậy sẽ làm thay đổi các thông số của mạch như tổng trở vào, tổng trở ra, độ lợi điệ
n
thế và độ lợi dòng điện. Nội dung của chương này là khảo sát ảnh hưởng của RS và RL lên cá
c
thông số.
4.1 HỆ THỐNG 2 CỔNG (two-port systems)
Người ta thường xem BJT và FET như một hệ thống 2 cổng (hay tứ cực) như hình 4.1
Trong đó vi, ii, Zi lần lượt là điện thế (tín hiệu), dòng điện và tổng trở của ng
õ
MẠCH ĐIỆN TỬ
Page 1 of 16Chương 4:
1/23/2000file://D:\My Documents\My eBooks\Study\Cac bai giang ve KT mach dien tu-Viet Nam\C...

vào. v0, i0, Z0 là điện thế, dòng điện và điện trở của ngõ ra. AVNL, AINL là độ lợi điện thế v
à độ
lợi dòng điện của hệ thống. Toàn bộ các thông số này được định nghĩa khi ngõ ra không mắc tả
i
và không có điện trở nguồn RS.
Áp dụng định lý Thevenin ở hai cực của ngõ ra, ta có:
Zth=Z0=R0
Nguồn điện thế Thevenin Eth là điện thế mạch hở giữa 2 đầu ngõ ra, đó là v0
.
Vậy:
Nên Eth=AVNL.vi
Ta có thể dùng Ri=Zi=vi/ii để biểu diễn mạch ngõ vào và dùng nguồ
n Thevenin
Eth=AVNL.Vi và Z0=R0 để biểu diễn ngỏ ra của hệ thống 2 cổng.
Ðể thử lại mạch tương đương này, ta thử tìm Z0 và AVNL. Ðể tìm Z0, ta nối tắ
t
ngõ vào tức vi=0v, từ đó AVNL.vi=0v và tương đương với mạch nối tắt, do đó Z0=R0 nh
ư đã
định nghĩa phía trên. Sự vắng mặt của tải sẽ đưa đến i0=0 và điện thế giảm qua R0 là VR0
=0. Do
đó ở ngõ ra hở chính bằng nguồn AVNL.vi.
Thí dụ: Cho mạch phân cực cố định như hình 4.3. Hãy vẽ mạch tương đương 2 cổng.
Giải:
Phân giải mạch này ta tìm được: Zi=1.07kW; Z0=3kW; AVNL=-280.11 (xem lại chươ
ng
2)
Dùng các dữ kiện này ta vẽ lại mạch tương đương 2 cổng như hình 4.4.
Page 2 of 16Chương 4:
1/23/2000file://D:\My Documents\My eBooks\Study\Cac bai giang ve KT mach dien tu-Viet Nam\C...

Dấu trừ trong nguồn điện thế phụ thuộc có nghĩa là nguồn điện thế thật sự ngược vớ
i
nguồn điều khiển chỉ định trên hình vẽ. Nó cũng cho thấy độ lệch pha 1800 giữa điện thế ng
õ
vào và ngõ ra.
Trong thí dụ trên, điện trở RC=3kW được đưa vào để xác định độ lợi điện thế khô
ng
tải. Sự phân tích trong chương này sẽ xem các điện trở phân cực là thành phần của độ lợi khô
ng
tải, tải RL sẽ được nối vào các cực của ngõ ra.
4.2 HIỆU ỨNG CỦA TỔNG TRỞ TẢI RL
Phần này, ta xem ảnh hưởng của tổng trở tải RL đối với kiểu mẩu 2 cổ
ng. (xem
hình 4.5)
Áp dụng công thức cầu chia điện thế ở mạch ngõ ra ta có:
Tuy Ri thay đổi tùy theo dạng mạch, nhưng dòng điện ngõ vào luôn luôn được xác đị
nh
bởi:
Page 3 of 16Chương 4:
1/23/2000file://D:\My Documents\My eBooks\Study\Cac bai giang ve KT mach dien tu-Viet Nam\C...

Ðộ lợi dòng điện như vậy có thể tìm được từ độ lợi điện thế, tổng trở vào và điệ
n
trở tải.
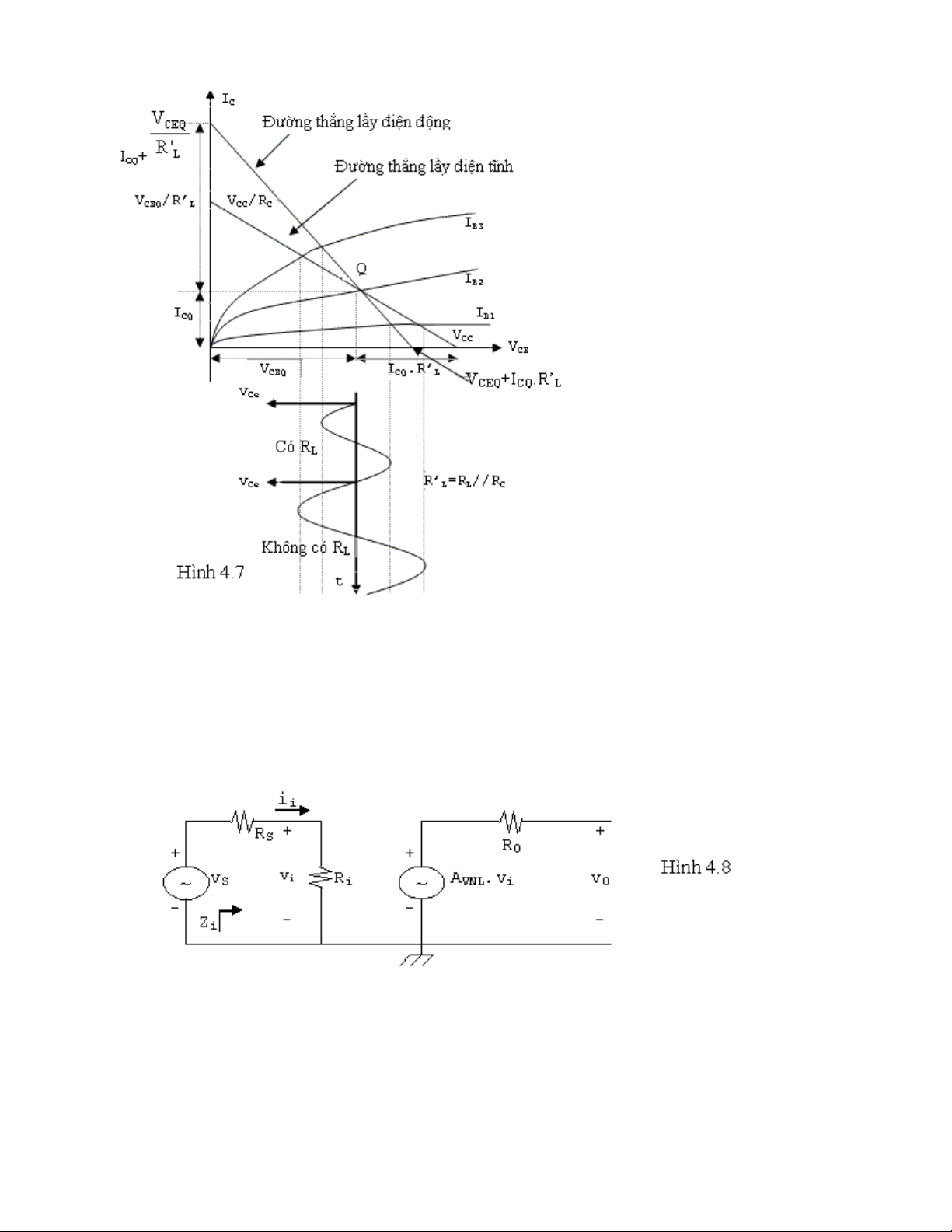
Ðường thẳng lấy điện động: (xoay chiều)
được xem như nối tắt và tải của mạch điện được xem là RL và điện trở cực thu RC mắ
c song
song với nhau. Tác dụng của điện trở tải RL làm cho đường thẳng lấy điện động có dốc đứ
ng
hơn dòng điện lấy điện tĩnh. Ðiểm chú ý quan trọng là cả 2 đường thẳng này đều qua cùng mộ
t
điểm Q.
Khi chưa mắc tải R
L
, nếu ta áp một tín hiệu nhỏ hình sin vào cực nền củ
a
transistor , dòng điện cực nền của transistor sẽ biến động từ IB1đến IB3 nên điện thế ngỏ ra VCE
cũng biến động như hình vẽ. Nếu ta mắc tải RL vào, vì sự biến động của IB vẫn không thay đổ
i
nhưng độ dốc của đường thẳng lấy điện đã thay đổi (đứng hơn) nên tín hiệu ra VCE nhỏ hơn.
Page 4 of 16Chương 4:
1/23/2000file://D:\My Documents\My eBooks\Study\Cac bai giang ve KT mach dien tu-Viet Nam\C...

4.3 ẢNH HƯỞNG CỦA NỘI TRỞ NGUỒN RS
Bây giờ ta quay lại ngõ vào của hệ thống 2 cổng và khảo sát ảnh hưởng của nộ
i
trở của nguồn tín hiệu lên độ lợi của mạch khuếch đại.
Hình 4.8 mô tả một nguồn tín hiệu VS có nội trở RS được áp vào ngõ vào của h
ệ
thống 2 cổng căn bản.
Từ định nghĩa của Zi và AVNL ta thấy chúng không bị ảnh hưởng bởi nội trở RS như
ng
tổng trở ra có thể bị ảnh hưởng bởi RS.
Từ hình 4.8, ta thấy tín hiệu vi đưa vào hệ thống 2 cổng bây giờ là:
Page 5 of 16Chương 4:
1/23/2000file://D:\My Documents\My eBooks\Study\Cac bai giang ve KT mach dien tu-Viet Nam\C...